高压二氧化碳灭火设备安装完毕,投入运行的高压二氧化碳灭火设备通常处于戒备状态,设备中的各类火灾探测器24小时不停地监视着各个防护区。

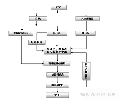
当防护区域内出现火灾时,高压二氧化碳灭火设备有2种动作程序灭火方式。
方式一:火灾发生时将首先被该区域内火灾探测器检测到,并发出信号送给报警控制器。控制器对火险信号进行识别和判断,一旦火灾被确定,控制器将会立即发出火灾报警。

高压二氧化碳灭火设备动作程序示意图
方式二:当灭火设备的开启方式置于“自动”状态,则报警控制器在接收到同一区域内相邻两只不同类型的火灾探测器同时发出的火险信号后,会自动启动灭火控制器,设备进入30s延时启动阶段。在延时期间,控制器通过设在防护区的声光报警器发出紧急撤离疏散警报,并联动关闭可能影响灭火效果的有关设备(如通风机、空调、防火卷帘等)。延时结束,灭火控制器发出控制信号,启动驱动气体瓶组上的电磁型驱动器,刺破膜片,释放出来高压氮气驱动相应的选择阀和容器阀,贮存容器内的高压二氧化碳灭火剂经管网和喷嘴喷放到火灾区域或保护对象上,实施灭火。